超声波发生器电路的设计分析由超声波厂家编辑整理,该内容来源于超声波焊接机超声波塑胶焊接机百科;2021/4/21 9:16:20完成编辑。此内容标签超声波设计;更多超声波设计请点击查看;
超声波电源通常称为超声波发生源,超声波发生器。它的作用是把电能转换成与超声波换能器相匹配的高频交流电信号。它的工作原理是首先由信号发生器来产生一个特定频率的信号,这个信号可以是正弦信号,也可以是脉冲信号,这个特定频率就是换能器的频率。一般应用在超声波设备中的超声波频率为20KHz、25KHz、28KH,33KHz、40KHz、60KHz、100KH或以上现在尚未大量使用。
超声波电源是逆变电路典型应用,随着新的电力电子器件发展,新的控制理论提出及各行业上的需求,未来的超声波电源发展趋势主要集中在高功率因数、低谐波污染、容量化、通用化、小型化、低成本、集成化、智能化这几个方面。

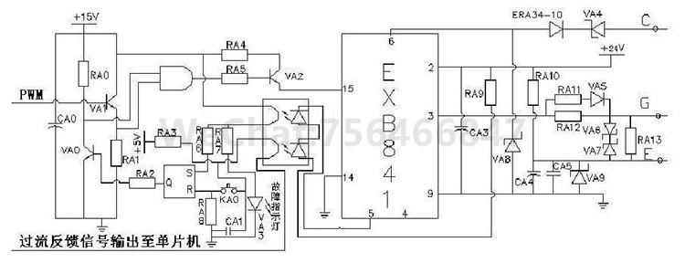
由单片机产生PWM波,送入到ENB841芯片中,从而使ENB841芯片产生特定频率的脉冲信号,经过驱动电路驱动全桥逆变主电路工作。当全桥逆变主电路上出现过流现象的时候,EXB841芯片通过过流保护电路,识别过流现象是否发生,并将过流信号反馈给单片机和PwM信号封锁电路,从而实现软硬件同时封锁PwM,排除故障后,按复位按钮,取消PwM信号封锁,该电源即可重新工作

EXB841芯片包含正常开通过程、正常关断过程和过流保护动作三项功能。当14和15两脚间外加PwM控制信号时候,15和14脚有10mA~25mA,在GE两端产生约15v~18v的IGBT开通电压;当触发控制脉冲电压撤消时,在GE两端产生约5.1V的GBT关断电压过流保护动作过程是根据IGBT的CE极间电压Uce的大小判定是否过流而进行保护的,.


Uce由二极管V7检测。当lGBT开通时,若发生负载短路等产生大电流的故障,Uce值大幅上升,使二极管V7截止,EXB841的6脚"悬空",B点和C点电位开始由约8V上升,当上升至13V时,Vs1被击穿,V3导通,C4通过R7和V3放电,E点的电压逐渐下降,V6导通,从而使IGBT的GE间电压Uge下降,实现缓关断,完成EXB84l对IGBT的保护
在过流保护时,EXB841对GBT进行软关断,并在5其5脚输出故障指示信号,但不能封锁输入的PWM控制信号。只是将正常的驱2动信号变成一系列降幅脉冲实现GBT的软关断,而不对真正的过流进行保护本文设计PWM信号封锁电路,从软件和硬件电路上双重控制。当没有过流信号发生时,EXB841的5脚不输出故障信号,此时5脚是高电平,三极管VA0不导通,此时,与门1脚为高电平,由单片机产生的PWN使三极管VA1导通,此时,与门2引脚为高电平,与门输出高电平,VA2导通,驱动EXB841芯片工作。当出现过流时,5脚输出故障信号,一路输出至触发器S端,此时s端为高电平,Q端输出高电平,使三极管VA0导通,此时,与门1引脚为低电平;另一路信号输出至单片机,经过单片机程序处理,当单片机不在产生PWN信号,从根本上实现对系统的保护。当排除故障后,按下复位键,系统可重新运行。
解释:
EXB841使用单一的20v电源产生的+15v和-5v偏压。在高电压大电流条件下,开关管通断会产生干扰,使截止的IGBT误导通,针对负偏压不足的问题,设计了外部负栅压成型电路,用外接8v稳压管VA9代替了EXB841芯片内部的5v稳压管。电源电压升为24v。
页面关键词:超声波发生器,超声波电源,超声波发生器电路。
页面描述:超声波电源通常称为超声波发生源,超声波发生器。它的作用是把电能转换成与超声波换能器相匹配的高频交流电信号。它的工作原理是首先由信号发生器来产生一个特定频率的信号,这个信号可以是正弦信号,也可以是脉冲信。
超声波应用 | 超声波视频 | 超声波案例 | 超声波百科 | 超声波价格 | 超声波原理 | 超声波调试 | 超声波问题 | 超声波焊接线设计 | 超声波设计
超声波焊接机广泛销往东莞大朗、寮步、常平、厚街、虎门、塘厦、清溪、樟木头、大岭山、黄江、凤岗、东坑、长安、谢岗、深圳、惠州、中山、广州、佛山、江门、汕头等珠三角地区,内地省份城市热销地区有:北京、河北、辽宁、山东、江苏、浙江、福建、湖南、重庆、贵州、西安等地区。公 司:深圳市捷通泰科技有限公司
联系人:周先生
电话:13410974163
手机:15338087819
E-mail:mail@jietongtai.com
地 址:深圳市宝安区福永街道凤凰社区兴业三路9-2号宏达三期厂房A3层